Aide StaR-Eau

Les tables sont identiques pour AEP et ASS.

Point de géolocalisation

Point geolocalisation ou communément appelé point "GPS", permettent d'avoir des points de référence pour le tracé des conduites.

Les différentes informations, bien que simplifiées dans cette table, permettent de qualifier la qualité de la donnée et son degré de précisions.

Ces informations sont à demander et doivent être fournies par le releveur.

Ces points peuvent être virtuels et servir de point de référence ou d'accroche pour le dessin du réseau ou des ouvrages. Ils peuvent aussi être le reflet de l'emplacement de repères physiques, tel que des boules de détection, clous...

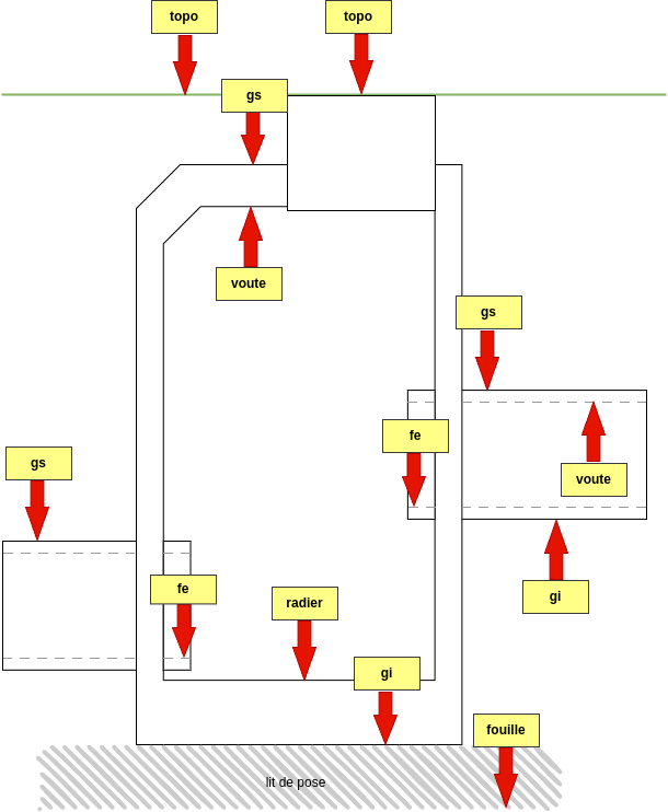
référence du Z

Les différentes positions de la liste permettent de situer le Z relevé. cf. liste com_reference_z

reference_z drawio

point_geolocalisation